UNDERSTANDING SOLAR NET-METERING

service-details

Net metering is a billing mechanism enabling owners of solar energy systems to feed the surplus electricity they generate back into the grid.

In exchange, they receive credits that offset their electricity consumption. It ensures that excess energy produced by their solar panels contributes to the overall energy supply rather than going unused.

HOW NET-METERING WORKS?

Solar Energy Production: Solar panels generate more electricity during the daytime, often generating more power than the household consumes.

Energy Export: The surplus energy is sent to the grid, and the meter runs backward, crediting the homeowner for the excess power.

Energy Import: At night or during cloudy days when solar panels produce less or no energy, homeowners draw electricity from the grid, using the credits accumulated.

BENEFITS OF NET-METERING

COST SAVINGS:
Net metering provides homeowners with a notable opportunity to lower their electricity expenses.
By earning credits for surplus power generated by their solar panels, homeowners can offset their electricity consumption at night when their panels are not producing energy.
Environmental Impact:
Net metering promotes the adoption of solar energy, which can reduce dependence on fossil fuels, lowering greenhouse gas emissions and the global carbon footprint.
According to the Solar Energy Industries Association (SEIA), solar power has the potential to offset up to 100 million metric tons of CO2 annually by 2030.
GRID STABILITY:
Net metering in solar increases grid stability by offering a decentralized power source.
As more homes generate solar energy, it decreases reliance on centralized power plants, resulting in fewer outages and a more robust net metering system in solar power infrastructure.
Incentivizing Renewable Energy Adoption:
The financial incentives provided by net metering encourage more homeowners to install solar panels.
This increased adoption drives down the cost of solar technology through economies of scale, making renewable energy more accessible to a broader population.

TYPES OF NET-METERING

STANDARD NET-METERING:
Standard Net Metering, the most prevalent form of net metering, allows homeowners to offset their electricity consumption with energy credits earned from excess power generation on a one-to-one basis.
It is a simple and advantageous approach for homeowners with consistent and predictable energy usage patterns.
TIME-OF-USE (TOU) NET-METERING:
In Time-of-Use (TOU) net metering, the worth of energy credits fluctuates based on the time of day.
Electricity generated during peak hours, when demand and prices are highest, earns more valuable credits.
This approach can maximize cost savings for individuals who want to adjust their energy consumption patterns accordingly.
VIRTUAL NET-METERING:
Virtual net metering enables multiple users, such as tenants in an apartment building, to benefit from a shared solar energy system.
Credits generated by the solar panels are allocated among all participants, making net metering in solar accessible to individuals who may not have suitable roofs for individual installations.

PRE-REQUISITES OF NET-METERING INSTALLATION

The process of installing net metering involves many steps. Here you will get the step-by-step process of net metering installation:

ASSESS ELIGIBILITY:
Before diving into the net metering process, it is essential to determine if you are eligible for net metering.
The eligibility criteria may vary depending on the country or state where you reside.
Generally, residential, commercial, and industrial customers with on-grid solar systems are eligible.
Some factors considered for eligibility may include the size of the solar system, local regulations, and the capacity of the electricity grid.
CONTACT YOUR UTILITY PROVIDER:
Once you have confirmed your eligibility, the next step is to get in touch with your utility provider.
Inform them about your intention to install a solar system and inquire about their net metering program.
They will provide you with the necessary information and guidance on the specific requirements and procedures to follow.
INSTALL THE SOLAR SYSTEM:
To participate in net metering, you need to install a solar PV system on your property.
It is recommended to engage with a reputable solar installer who can assess your energy needs, determine the optimal system size, and install solar panels in compliance with local regulations and safety standards.
The installer will also assist you in obtaining the necessary permits and approvals.

PROCESS OF NET-METERING INSTALLATION

NET-METERING AGREEMENT:
Before the net metering arrangement begins, you will need to sign a net metering agreement with your utility provider.
This agreement outlines the terms and conditions of the net metering program, including the credit calculation methodology, billing procedures, contract duration, and any additional requirements or restrictions.
ENERGY PRODUCTION AND BILLING:
With the net metering system in place, your solar system will start generating electricity.
The excess energy produced by your system will flow into the grid, and you will receive credits for it.
These credits will be deducted from your future electricity bills, offsetting the cost of electricity you consume from the grid during periods of low solar production.

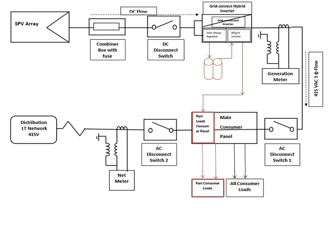
NET-METERING SYSTEM WITHOUT BATTERY

service-details

NET-METERING SYSTEM WITH BATTERY CONNECTED AT LT

service-details

DETAILED PROCESS TO INSTALL NET-METERING SYSTEM IN INDIA

Applicants need to send an application to the SDO to seek permission to install a rooftop solar panel.
Applicants need to collect the approval receipt from the sub-divisional officer.
SDO completes the site verification within three days after application and approval.
After the site inspection, SDO approves within 15 days from application submission.
Consumer and SDO sign a net metering agreement within three days of filling up the net metering form.
After installing the solar system, consumers shall submit a solar system certificate, property papers, installation certificate, and fees.
In the end, a JE visits the site to inspect the solar panel installation. If all the rules are met, the JE gives permission to install a metering energy system.

NET-METERING APPROVAL CHECKLIST

Applicants need to follow the given checklist to concisely monitor their solar metering energy application:

STAGE 1:
Submit duly signed application.
Provide roof right and occupancy proof.
Applicant’s signature ID proof.
Copy of recently paid electric bill.
Applicants who are tenants or co-owner of property must submit the NOC of the owner or co-owners.
Undertaking that is signed by a registered customer and attested by a notary public.
Applicant’s photograph.
STAGE 2:
Submit a registration form that is duly attested by the registered consumer.
Subsidy sanction request letter.
EPC agreement for CAPEX and PPA for RESCO.
Receiving letter for metering energy application.
Colored photo of the site with clear stamping of date and time before solar panel installation.
Project report as per the Annexure-D format of tender document.
Single lined diagram of the solar plant.
System certification for the PV module inverters.
Specifications of inverter and solar PV module.
Non-judicial stamp paper agreement for metering energy connection

सोलर नेट-मीटरिंग को समझें

service-details

नेट मीटरिंग एक बिलिंग तंत्र है जो सोलर ऊर्जा प्रणालियों के मालिकों को उनके द्वारा उत्पादित अतिरिक्त बिजली को ग्रिड में वापस भेजने की अनुमति देता है।

इसके बदले में, उन्हें क्रेडिट मिलता है जो उनकी बिजली खपत को संतुलित करता है। यह सुनिश्चित करता है कि उनके सोलर पैनल द्वारा उत्पादित अतिरिक्त ऊर्जा का उपयोग न करके समग्र ऊर्जा आपूर्ति में योगदान दिया जाए।

नेट-मीटरिंग कैसे काम करता है?

सोलर ऊर्जा उत्पादन: सोलर पैनल दिन के समय अधिक बिजली उत्पन्न करते हैं, जो अक्सर घर की खपत से अधिक होती है।

ऊर्जा निर्यात: अतिरिक्त ऊर्जा ग्रिड को भेजी जाती है, और मीटर उल्टा चलता है, जिससे घर के मालिक को अतिरिक्त बिजली के लिए क्रेडिट मिलता है।

ऊर्जा आयात: रात में या बादल वाले दिनों में जब सोलर पैनल कम या कोई ऊर्जा उत्पन्न नहीं करते, तो घर के मालिक ग्रिड से बिजली खींचते हैं और संचित क्रेडिट का उपयोग करते हैं।

नेट-मीटरिंग के लाभ

खर्च में बचत:
नेट मीटरिंग घर के मालिकों को उनके बिजली खर्च को कम करने का एक महत्वपूर्ण अवसर प्रदान करती है।
अपने सोलर पैनलों द्वारा उत्पन्न अतिरिक्त बिजली के लिए क्रेडिट अर्जित करके, घर के मालिक रात में अपनी बिजली खपत को संतुलित कर सकते हैं जब उनके पैनल ऊर्जा का उत्पादन नहीं कर रहे होते।
पर्यावरणीय प्रभाव:
नेट मीटरिंग सोलर ऊर्जा को अपनाने को बढ़ावा देती है, जो जीवाश्म ईंधन पर निर्भरता को कम कर सकती है, जिससे ग्रीनहाउस गैस उत्सर्जन और वैश्विक कार्बन फुटप्रिंट में कमी होती है।
सोलर एनर्जी इंडस्ट्रीज एसोसिएशन (SEIA) के अनुसार, सोलर ऊर्जा सालाना 2030 तक 100 मिलियन मीट्रिक टन CO2 को ऑफसेट करने की क्षमता रखती है।
ग्रिड स्थिरता:
सोलर में नेट मीटरिंग एक विकेन्द्रीकृत बिजली स्रोत प्रदान करके ग्रिड की स्थिरता बढ़ाती है।
जैसे-जैसे अधिक घर सोलर ऊर्जा उत्पन्न करते हैं, यह केंद्रीकृत बिजली संयंत्रों पर निर्भरता को कम करता है, जिससे कम आउटेज और सोलर पावर इंफ्रास्ट्रक्चर में एक अधिक मजबूत नेट मीटरिंग प्रणाली होती है।
नवीकरणीय ऊर्जा को अपनाने के लिए प्रोत्साहन:
नेट मीटरिंग द्वारा प्रदान किए गए वित्तीय प्रोत्साहन अधिक घर के मालिकों को सोलर पैनल स्थापित करने के लिए प्रोत्साहित करते हैं।
यह बढ़ा हुआ अपनाने पैमाने की अर्थव्यवस्थाओं के माध्यम से सोलर तकनीक की लागत को कम करता है, जिससे नवीकरणीय ऊर्जा अधिक व्यापक आबादी के लिए सुलभ हो जाती है।

नेट-मीटरिंग के प्रकार

स्टैंडर्ड नेट-मीटरिंग:
स्टैंडर्ड नेट-मीटरिंग, जो नेट-मीटरिंग का सबसे प्रचलित रूप है, घर के मालिकों को अतिरिक्त ऊर्जा उत्पादन से अर्जित क्रेडिट का उपयोग करके उनकी बिजली खपत को एक-से-एक के अनुपात में संतुलित करने की अनुमति देती है।
यह उन घर मालिकों के लिए एक सरल और लाभकारी तरीका है, जिनकी ऊर्जा खपत लगातार और पूर्वानुमेय होती है।
टाइम-ऑफ-यूज़ (TOU) नेट-मीटरिंग:
टाइम-ऑफ-यूज़ (TOU) नेट-मीटरिंग में, ऊर्जा क्रेडिट का मूल्य दिन के समय के आधार पर बदलता रहता है।
पीक समय के दौरान, जब मांग और कीमतें सबसे अधिक होती हैं, उस समय उत्पन्न बिजली के लिए अधिक मूल्यवान क्रेडिट मिलते हैं।
यह तरीका उन व्यक्तियों के लिए अधिक लागत बचत प्रदान कर सकता है जो अपनी ऊर्जा खपत के पैटर्न को इसके अनुसार समायोजित करना चाहते हैं।
वर्चुअल नेट-मीटरिंग:
वर्चुअल नेट-मीटरिंग कई उपयोगकर्ताओं, जैसे कि एक अपार्टमेंट बिल्डिंग के किरायेदारों, को एक साझा सौर ऊर्जा प्रणाली से लाभान्वित करने की अनुमति देती है।
सौर पैनलों द्वारा उत्पन्न क्रेडिट सभी प्रतिभागियों में विभाजित किए जाते हैं, जिससे यह उन व्यक्तियों के लिए भी सुलभ हो जाता है जिनके पास व्यक्तिगत इंस्टॉलेशन के लिए उपयुक्त छत नहीं है।

नेट-मीटरिंग इंस्टॉलेशन के लिए आवश्यक शर्तें

नेट-मीटरिंग स्थापित करने की प्रक्रिया में कई चरण शामिल होते हैं। यहां आपको नेट-मीटरिंग इंस्टॉलेशन की चरण-दर-चरण प्रक्रिया मिलेगी:

पात्रता का मूल्यांकन करें:
नेट-मीटरिंग प्रक्रिया में शामिल होने से पहले, यह निर्धारित करना आवश्यक है कि आप नेट-मीटरिंग के लिए पात्र हैं या नहीं।
पात्रता मानदंड आपके देश या राज्य पर निर्भर करते हुए भिन्न हो सकते हैं।
आम तौर पर, ऑन-ग्रिड सोलर सिस्टम वाले आवासीय, वाणिज्यिक और औद्योगिक ग्राहक पात्र होते हैं।
पात्रता के लिए विचार किए गए कुछ कारकों में सोलर सिस्टम का आकार, स्थानीय नियम, और बिजली ग्रिड की क्षमता शामिल हो सकती है।
अपनी यूटिलिटी प्रोवाइडर से संपर्क करें:
एक बार जब आप अपनी पात्रता की पुष्टि कर लेते हैं, तो अगला कदम अपनी यूटिलिटी प्रोवाइडर से संपर्क करना है।
उन्हें अपने सोलर सिस्टम स्थापित करने के इरादे के बारे में सूचित करें और उनके नेट-मीटरिंग कार्यक्रम के बारे में पूछताछ करें।
वे आपको आवश्यक जानकारी और पालन करने की विशिष्ट आवश्यकताओं और प्रक्रियाओं पर मार्गदर्शन प्रदान करेंगे।
सोलर सिस्टम स्थापित करें:
नेट-मीटरिंग में भाग लेने के लिए, आपको अपनी संपत्ति पर एक सोलर पीवी सिस्टम स्थापित करने की आवश्यकता है।
यह अनुशंसा की जाती है कि आप एक प्रतिष्ठित सोलर इंस्टॉलर के साथ जुड़ें, जो आपकी ऊर्जा आवश्यकताओं का मूल्यांकन कर सके, इष्टतम सिस्टम आकार निर्धारित कर सके, और स्थानीय नियमों और सुरक्षा मानकों के अनुपालन में सोलर पैनल स्थापित कर सके।
इंस्टॉलर आपको आवश्यक परमिट और अनुमोदन प्राप्त करने में भी सहायता करेगा।

नेट-मीटरिंग इंस्टॉलेशन की प्रक्रिया

नेट-मीटरिंग समझौता:
नेट-मीटरिंग व्यवस्था शुरू होने से पहले, आपको अपनी यूटिलिटी प्रोवाइडर के साथ एक नेट-मीटरिंग समझौते पर हस्ताक्षर करने होंगे।
यह समझौता नेट-मीटरिंग कार्यक्रम की शर्तों और नियमों को रेखांकित करता है, जिसमें क्रेडिट गणना पद्धति, बिलिंग प्रक्रियाएं, अनुबंध की अवधि, और कोई अतिरिक्त आवश्यकताएँ या प्रतिबंध शामिल हैं।
ऊर्जा उत्पादन और बिलिंग:
नेट-मीटरिंग प्रणाली स्थापित होने के बाद, आपका सोलर सिस्टम बिजली का उत्पादन शुरू कर देगा।
आपके सिस्टम द्वारा उत्पन्न अतिरिक्त ऊर्जा ग्रिड में प्रवाहित होगी, और आपको इसके लिए क्रेडिट प्राप्त होगा।
इन क्रेडिट्स को आपकी भविष्य की बिजली बिलों से काटा जाएगा, जिससे कम सौर उत्पादन की अवधि के दौरान ग्रिड से ली गई बिजली की लागत को संतुलित किया जाएगा।

बिना बैटरी के नेट-मीटरिंग सिस्टम

सेवा विवरण

बैटरी के साथ LT स्तर पर कनेक्टेड नेट-मीटरिंग सिस्टम

सेवा विवरण

भारत में नेट-मीटरिंग सिस्टम स्थापित करने की विस्तृत प्रक्रिया

आवेदकों को छत पर सोलर पैनल स्थापित करने की अनुमति के लिए SDO को आवेदन भेजना होगा।
आवेदकों को उप-मंडलीय अधिकारी (SDO) से अनुमोदन रसीद एकत्र करनी होगी।
आवेदन और अनुमोदन के तीन दिनों के भीतर SDO साइट सत्यापन पूरा करता है।
साइट निरीक्षण के बाद, SDO आवेदन जमा करने के 15 दिनों के भीतर अनुमोदन करता है।
उपभोक्ता और SDO नेट मीटरिंग फॉर्म भरने के तीन दिनों के भीतर एक नेट मीटरिंग समझौते पर हस्ताक्षर करते हैं।
सोलर सिस्टम स्थापित करने के बाद, उपभोक्ता को सोलर सिस्टम प्रमाणपत्र, संपत्ति के कागजात, इंस्टॉलेशन प्रमाणपत्र और फीस जमा करनी होगी।
अंत में, एक JE साइट पर जाकर सोलर पैनल स्थापना का निरीक्षण करता है। यदि सभी नियमों का पालन किया गया है, तो JE ऊर्जा मीटरिंग सिस्टम स्थापित करने की अनुमति देता है।

नेट-मीटरिंग अनुमोदन चेकलिस्ट

आवेदकों को अपनी सौर मीटरिंग ऊर्जा आवेदन को सही ढंग से मॉनिटर करने के लिए निम्नलिखित चेकलिस्ट का पालन करना होगा:

चरण 1:
सही तरीके से हस्ताक्षरित आवेदन जमा करें।
छत के अधिकार और कब्जे का प्रमाण प्रदान करें।
आवेदक का हस्ताक्षर पहचान प्रमाण।
हाल ही में भुगतान किए गए बिजली बिल की प्रति।
जो आवेदक किरायेदार हैं या संपत्ति के सह-मालिक हैं, उन्हें मालिक या सह-मालिकों की एनओसी प्रस्तुत करनी होगी।
पंजीकृत ग्राहक द्वारा हस्ताक्षरित और एक नोटरी पब्लिक द्वारा प्रमाणित शपथ पत्र।
आवेदक की तस्वीर।
चरण 2:
सही तरीके से प्रमाणित पंजीकरण फॉर्म जमा करें।
सब्सिडी स्वीकृति अनुरोध पत्र।
सीएपीईएक्स के लिए ईपीसी समझौता और आरईएससीओ के लिए पीपीए।
मीटरिंग ऊर्जा आवेदन के लिए प्राप्ति पत्र।
स्थापना से पहले सोलर पैनल के स्पष्ट दिनांक और समय मुद्रण के साथ साइट की रंगीन फोटो।
निविदा दस्तावेज़ के परिशिष्ट-डी प्रारूप के अनुसार परियोजना रिपोर्ट।
सोलर प्लांट का सिंगल लाइन डायग्राम।
पीवी मॉड्यूल इन्वर्टर के लिए सिस्टम प्रमाणन।
इन्वर्टर और सोलर पीवी मॉड्यूल के विनिर्देश।
मीटरिंग ऊर्जा कनेक्शन के लिए गैर-न्यायिक स्टांप पेपर पर समझौता।

MY CART (3 ITEMS)

product-thumb
Construct Map
Green / XL
3 × $198.00
product-thumb
Bridge product
Green / XL
2 × $88.00
product-thumb
Labour helmet
Green / XL
1 × $289.00
SPENT $199.00 MORE FOR FREE SHIPPING TOTAL: $556 PROCEED TO CHECKOUT VIEW CART